Техническая поддержка
Вопросы-Ответы Каталог продукции Типовые узлы Готовые объекты Схемы отопления Комплекты оборудования Монтажные организации Проектные организации Конструктор изделий Преимущества Обратная связь Контрагенты / Партнёры
Какой котел выбрать: со встроенным или внешним циркуляционным насосом?
Для того, чтобы принять правильное решения о выборе котла со встроенным или внешним насосом определите что для Вас важнее:
- Так как циркуляционный насос - это, по сути расходник - оцените стоимость замены насоса, включающей цену оригинальной/аналогичной запчасти, стоимость работ по замене как запасной части
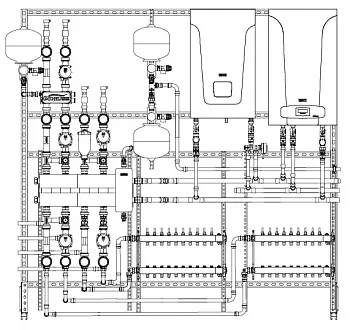
- Оцените компактность решения изучив готовые комплекты обвязки котлов , ведь часто внешний насос просто некуда поставить.
- Рекомендуем убедиться, что производительности встроенного насоса хватит для работы всей системы. Во избежание ошибок в гидравлике вы можете доверить подбор оборудования экспертам Gidruss. Оставьте 📋 заявку на подбор оборудования котельной , и мы бесплатно предложим оптимальное техническое решение».
Подробнее о процессе выбора котла можно прочитать в статье:
🎓 Как выбрать котел для частного дома: пошаговое и подробное руководство
Совместимые типовые узлы
11

Схема обвязки настенного одноконтурного котла "Эконом"

Схема обвязки настенного газового котла с насосом

Схема обвязки напольного котла

Схема обвязки электрокотла без насоса

Схема обвязки напольного котла с гидрострелкой

TU-DN80-KK Обвязка настенных конденсационных газовых котлов в каскад до 600 кВт

Обвязка котла De Dietrich Naneo - TU-TGR40-DD-01

Обвязка котла BAXI Luna 3 в виде к-та для сборки котельной TU-GE40-BA-01

Обвязка котла Wolf FGB

Схема обвязки электрокотла с насосом

Схема обвязки теплообменника