
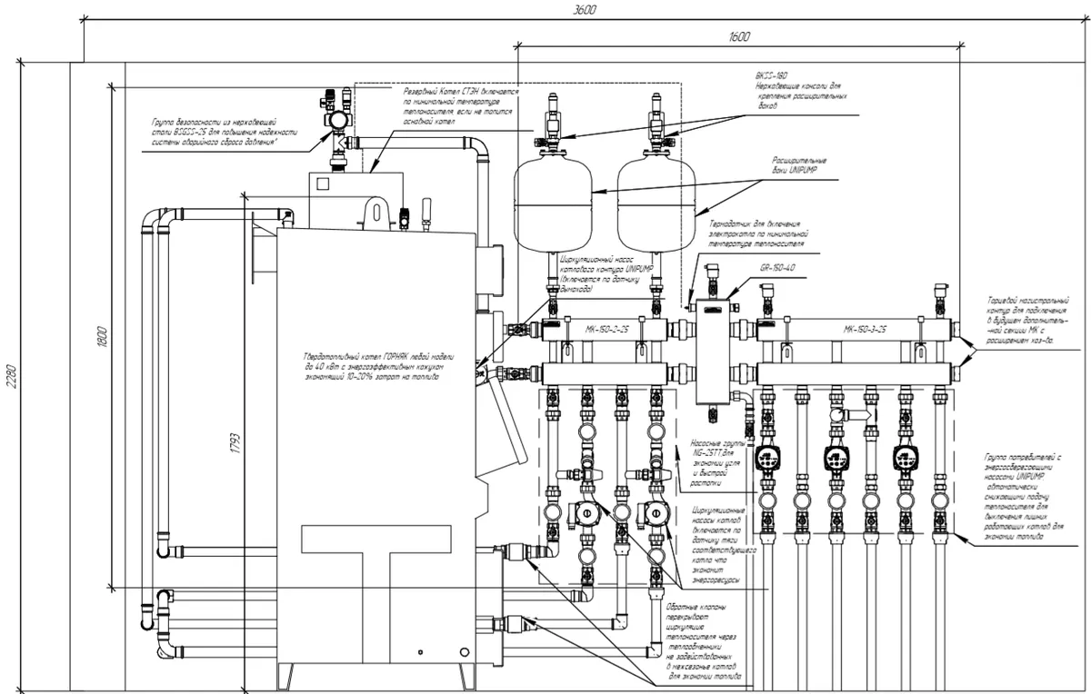
Два твердотопливных котла в системе отопления с резервным электрическим
Основные характеристики
Мощность, кВт:
До 250 кВт
Кол-во контуров:Любое
Магистральный диаметр:
От G 1″ до G 2″
Описание
Конфигурация системы:
- Каскад из 2-3 ТТ котлов общей мощностью до 120 кВт
- Электрокотел с отдельным внешним насосом или со встроенным
- 2-4 потребителей (для большего нужно использовать сборку MK
Функционал:
- Ускоренная, экономичная растопка каждого котла по отдельности за счет применения групп NG-25TT
- Экономичный режим горения ТТ котлов за счет применения гидравлического разделителя GR-150-40
- Электрокотел работает в резервном режиме и включается по понижению температуры теплоносителя
Готовые объекты

Шоу рум отопления в Магнитогорске
Монтажник:
Сантех Комфорт
Объект сдан:
13.05.2024

Монтаж отопления в Москвской области (п. Ветеран) 300 м²
Монтажник:
Teplotehnik.moscow
Объект сдан:
09.05.2023

Монтаж отопления в частном доме г. Тверь
Монтажник:
Дерябин Эдуард
Объект сдан:
02.02.2024

Проект котельной частного дома с газовым котлом с типовой котельной
Монтажник:
GALF - СПб
Объект сдан:
21.07.2023

Проект отопления быстро и дешево
Монтажник:
GALF - СПб
Объект сдан:
25.08.2020

Новый объект от монтажников из Чебоксар
Объект сдан:
25.08.2020
Новая котельная в Нижнем Новгороде
Объект сдан:
10.09.2020

Пример монтажа газового и электрического котла в Омской области
Монтажник:
САНТЕХ 55
Поставщик:
ТЕПЛОМАКС-55
Объект сдан:
01.10.2025

Монтаж котельной в Москве с проектом
Проектировщик:
ГК ПРОЕКТ
Поставщик:
Лунда - Москва - Очаково
Объект сдан:
15.09.2025

Шоурум отопления ИЦ ТЕРМОДИНАМИКА - г. Челябинск, ул. Рабоче-Колхозная, 55
Монтажник:
ТЕРМОДИНАМИКА
Объект сдан:
02.04.2020

Отопление цеха в Екатеринубрге
Монтажник:
Термодом - Екатеринбург
Поставщик:
Термодом - Екатеринбург
Объект сдан:
01.04.2025

Проектирование котельной для гостиницы по энергоэффективной масштабируемой технологии
Объект сдан:
18.03.2024

Монтаж отопления в частном доме г.Казань
Монтажник:
otoplenietatarstan
Объект сдан:
05.10.2022

Отопление цеха в Волжске!
Объект сдан:
01.04.2021

Монтаж котельной для частного дома и гаража в Кирове
Монтажник:
САНТЕХПРОФМОНТАЖ
Объект сдан:
22.11.2020

Отопление частного дома в г. Киров
Монтажник:
САНТЕХПРОФМОНТАЖ
Объект сдан:
03.11.2020

Шоурум EURODOM в г.Хасавюрт ул.Аксаевское шоссе 1
Объект сдан:
09.09.2020

Монтаж отопление складского помещения в Ленинградской области
Монтажник:
АМИКТА - инженерно-строительная компания
Объект сдан:
21.08.2020

Котельная для складского помещения в Ленинградской области
Монтажник:
АМИКТА - инженерно-строительная компания
Объект сдан:
17.08.2020

Шоурум Gidruss + Protherm + Grundfos + Rehau в поселке Пушкино
Монтажник:
ТЕПЛОМАКС-55
Объект сдан:
22.05.2020

Монтаж котельной в Нижнем Новгороде
Монтажник:
VTK52
Объект сдан:
14.12.2019

Монтаж котельной для отопления автосервиса в Москве
Монтажник:
ПСО АЗИМУТ
Объект сдан:
10.12.2019

Монтаж системы отопления в частном доме г. Печора (р. Коми)
Монтажник:
Роман Капустин
Объект сдан:
15.07.2019

Реконструкция системы отопления в Челябинске
Монтажник:
ТЕРМОТЭК
Объект сдан:
03.10.2019
Монтаж котельной в Москове и МО
Монтажник:
GALF Design - Москва
Объект сдан:
16.09.2019

Отопление частного дома в Барнауле
Монтажник:
Сантехник Алтай (Загороднев Сергей)
Объект сдан:
22.02.2019

Монтаж котла BAXI в Уфе
Монтажник:
@otoplenieufab
Объект сдан:
31.01.2017

Отопление коттеджа в Грозном (S=260 м2) монтаж котельной с конденсационным котлом WOLF
Монтажник:
ТЕПЛОСТРОЙ
Объект сдан:
06.10.2018

Котельная административного здания г. Владивосток
Монтажник:
ТЕРРАТЕРМ (Тепловоз)
Объект сдан:
01.10.2018

Отопление коттеджа в Грозном (S=350 м2)
Монтажник:
ТЕПЛОСТРОЙ
Объект сдан:
08.10.2018

Требование к котельной в Ленинградской области
Монтажник:
Boiler-SPb
Проектировщик:
Boiler-SPb
Объект сдан:
21.12.2025

Проектирование котельной базы отдыха
Монтажник:
Proektservis.pro
Проектировщик:
Proektservis.pro
Объект сдан:
02.12.2024

Проектирование отопления усадьбы В.Н. Татищева в Москве
Монтажник:
Proektservis.pro
Проектировщик:
Proektservis.pro
Объект сдан:
14.02.2021

Котельная частного дома своими руками
Объект сдан:
25.10.2024

Проект газовой котельной в п.Архыз + монтаж отопления
Монтажник:
Нестеров Сергей
Объект сдан:
31.08.2023

Как сделать котельную в частном доме г. СПб (работа Игоря Сенько)
Монтажник:
Игорь Сенько
Объект сдан:
01.08.2023

Как подключают котел вайлант профессионалы из LAB SYSTEM?
Монтажник:
LAB SYSTEM
Объект сдан:
15.03.2022

Отопление частного дома в ленинградской области от Galf
Монтажник:
GALF Design - Москва
Объект сдан:
05.03.2021

Ремонт отопления в частном доме Челябинска
Монтажник:
ТЕРМОДИНАМИКА
Объект сдан:
30.09.2022

Установка отопления частного дома, бани и гаража в Кирове
Монтажник:
САНТЕХПРОФМОНТАЖ
Объект сдан:
29.10.2020

Отопление производства пеллетным котлом BIODOM
Монтажник:
ТПК БИО-ТЕП
Объект сдан:
16.09.2020

Монтаж системы отопления Архыз Карачаево-Черкесия
Объект сдан:
13.11.2020

Монтаж отопления коммерческого объекта в Питере
Монтажник:
АМИКТА - инженерно-строительная компания
Объект сдан:
15.09.2020

Отопление из нержавеющей стали в Челябинске
Монтажник:
ТЕРМОТЭК
Объект сдан:
02.04.2019

Отопление из нержавеющей стали торгового центра в Уфе
Монтажник:
Экотайм - ул. Кирова, 128
Объект сдан:
03.07.2019

Отопление Грозный котлы WOLF FGB 35
Монтажник:
ТЕПЛОСТРОЙ
Объект сдан:
04.02.2019

Гидрострелка для отопления в теплоизоляции с импортными насосными группами
Объект сдан:
25.03.2022

Гидрострелка для отопления в котельной частного дома
Объект сдан:
25.03.2022
Совместимое оборудование

Артикул: 11 00150 04
GR-150-40
16 200 ₽

Артикул: 1P 01501 17
MK-150-2x25
21 400 ₽

Артикул: 1P 01502 17
MK-150-3x25
28 400 ₽

Артикул: 1P 01505 17
MK-150-2x32
21 400 ₽
Совместимые типовые узлы
8

Схема обвязки настенного конденсационного котла 45-150 кВт

TU-DN20-BM - Семейство типовых узлов для обвязки настенного котла до 40 КВт на 2/3/4 контура 3/4″

TU-DN25-BM - Семейство типовых узлов для обвязки котельной до 60 КВт на 2-5 контуров G 1″

TU-BM80-4 - Обвязки котельной с гидрострелкой на 4 - 5 контуров до 60 КВт

Обвязка коллектора отопления на 4 контура с насосными группами до 100 кВт - TU-MK100-4

TU-KK200 - Обвязка двух напольных котлов 100 кВт общей мощностью до 200 кВт

Обвязка расширительного бака для отопления дома до 250 м² с бойлером - TU-BK-02

Обвязка котла De Dietrich Naneo - TU-TGR40-DD-01

